本文主要介绍中间继电器的作用与接线方法,中间继电器(intermediate relay):用于继电保护与自动控制系统中,以增加触点的数量及容量。它用于在控制电路中传递中间信号。传统的中间继电器和接触器,本质都是利用电磁铁的基本原理,实现了小电流对大电流的隔离放大控制,继电器和接触器从原理上讲没有区别,下面小编为大家详解继电器的作用与接线方法。
一、中间继电器的作用
中间继电器工作原理和交流接触器一样,都是由固定铁芯、动铁芯、弹簧、动触点、静触点、线圈、接线端子和外壳组成。线圈通电,动铁芯在电磁力作用下动作吸合,带动动触点动作,使常闭触点分开,常开触点闭合;线圈断电,动铁芯在弹簧的作用下带动动触点复位。
在现代化工业或是家庭电器的控制线路中,往往中间继电器会被广泛的应用到,对于不同的控制线路那么它的作用也会有所不同,中间继电器的作用是什么?其实在线路里的作用常见的可以分为以下几种情况:
1、中间继电器可代替小型接触器
中间继电器的触点具备一定的带负荷能力可以在负载容量很小的时候,能够用来代替小型接触器进行使用。特别是在对电动的卷闸门与小家电的控制,其特点在于不仅仅是起到控制作用还在安装空间的节省上有一定的优势,同时还可以让电器的控制部分做的相对精致一些。
2、中间继电器可以增加接点数量
相信这种做法在电路控制中也是比较常见的,特别是在只有一个接触器的时候,又要去控制多个接触器或其它元件该怎么办?就在线路中增设一个中间继电器来进行解决该问题。
3、中间继电器可以增加接点容量
要知道虽然从总体上来讲中间继电器的接点容量并不是特别的多,但是它却具备一定的带负载能力并且其驱动时所需要的电流又很小,好比是在不能够直接采用感应开关或是三极管的输出去控制负载相对来讲比较大的电器元件时,亚洲胜游 可以利用中间继电器作为扩大接点容量的介质。
4、中间继电器可以转换接点类型
在工业控制线路的时候往往会发生这些情况,控制的过程中需要采用接触器的常闭触点才可以实现控制目的,由于接触器本身所配置的常闭触点都已经使用完,从而导致无法完成控制工作。这个时候可以利用中间继电器和原有的接触器线圈进行并联,原理就是让中间继电器的常闭触点去控制对应的元件达到转换接点类型,因此也就可以顺利的完成控制工作任务要求。
5、中间继电器可以当作开关来使用
要知道在一部分的控制线路当中,电器元件的接通和断开动作是需要通过中间继电器来完成的,就是用它的接点开闭来实现控制。其中案例包括彩色电视、显示器中常见的自动消磁电路,里面的三极管控制中间继电器的通断,同时来起到控制消磁线圈通断的作用。
6、中间继电器可转换电压与消除电路干扰
现如今虽然在工控与计算机控制线路里有着多种防护和抗干扰措施,但是这种干扰现象多多少少还是有些存在的。
二、中间继电器接线方法与接线图
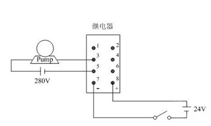
由于继电器的种类较多而且用途也不相同在接线上面同样存在着一些差异,接下来亚洲胜游 主要讲讲拥有8位接线端子的中间继电器接线方法。首先可以根据以下接线图中的序号进行对应参数并进行接线:
1、其中序号5和6代表了一对公共端子;
2、而1和2表示一对常闭接点;
3、同时3和4是一对常开接点;
4、在7和8不产生通电的状态下,5、6与1、2实现接通,当通电状态下会断开1、2,但是这个时候的5、6是不会断开的再与3、4进行接通。
中间继电器接线步骤,在没有万用表的情况下,亚洲胜游 要如何确认好继电器的供电线圈,这里有小技巧,在继电器底座上有指示,有箭头的方向就是控制方向,没有箭头的方向就是线圈方向;中间继电器的作用与接线方法内容就到这里,希望能够帮组到您。

扫一扫,关注亚洲胜游